熱電対


防爆性・危険雰囲気の中での気体・液体・制御の測温抵抗体・熱電対の本質安全防爆構造として制御管理できます。
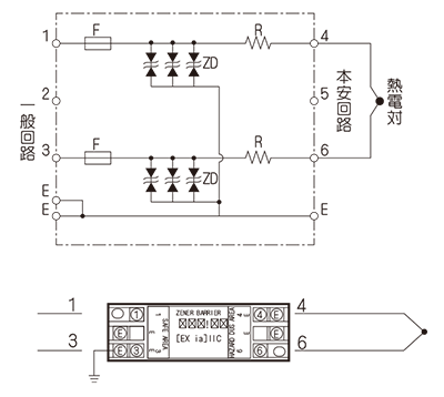
NZB2-1R52
2回路内蔵型
DINレール取付型
国内検定対応品
| 型 式 | : | NZB2-1R52 |
| 検 定 番 号 | : | TC14292 |
| 防 爆 構 造 | : | Exia Ⅱ CT5 |
| 設 置 場 所 | : | 非危険場所設置 |
| 本安回路定格 | : | 11.4V/239.8mA |
| 端子間抵抗値 | : | 52 Ω± 0.1 Ω |
| 電源(非本案回路) | : | AC/DC 250V 50/60Hz |
| 使 用 電 圧 | : | 1V |
| 最大許容電圧 | : | 6.2V |
| ヒューズ定格 | : | 200mA |
| 使 用 温 度 | : | -20 ~ 55℃ |
お問い合わせ
熱電対・測温抵抗体の製造や
修理・校正に関するご相談など、
お気軽にお問い合わせください。